Peiriant Adfer Cynffonnau Disg Magnetig Parhaol
Mae'r Peiriant Adfer Cynffonau Disg Magnetig Parhaol yn ddatblygiad arloesol o ran effeithlonrwydd prosesu mwynau a chynaliadwyedd amgylcheddol. Mae'r offer arloesol hwn wedi'i beiriannu'n benodol i chwilio ac adennill mwynau magnetig gweddilliol gwerthfawr (fel magnetit, pyrrhotite, ac ocsidau fferrus eraill) o ffrydiau sorod mwyngloddio. Trwy ddefnyddio amrywiaeth bwerus o fagnetau parhaol neodymium (NdFeB) wedi'u trefnu ar ddisgiau cylchdroi, mae'r peiriant adfer sorod magnetig hwn yn gweithredu'n hynod effeithlon, sy'n gofyn am ddim pŵer trydanol ar gyfer cynhyrchu maes magnetig. Mae'n mynd i'r afael yn uniongyrchol ag anghenion hanfodol y diwydiant o gynyddu cyfraddau adfer planhigion cyffredinol, lleihau colledion cynnyrch gwerthfawr i argaeau sorod, a lleihau ôl troed amgylcheddol. Mae dyluniad cadarn y Peiriant Adfer Tailings Disg Magnetig Parhaol yn sicrhau gweithrediad dibynadwy, parhaus yn amodau llym gweithfeydd prosesu mwynau, gan gynnig elw cyflym ar fuddsoddiad trwy drawsnewid gwastraff yn elw.

Manyleb Cynnyrch
(Cyfluniadau personol ar gael ar gais.)
|
Model |
Manylebau |
Maes gwaith (m²) |
Pŵer (KW) |
Prif chwyldroadau (RPM) |
Cryfder maes magnetig arwyneb (MT) |
Capasiti prosesu (T/h) |
Gradd mwyn wedi'i ailgylchu |
Granularity |
|
8008 |
800×8 |
12 |
5.5 |
1 |
170 |
200 |
30-40 |
0.5-1.5 |
|
1008 |
1000×8 |
15 |
5.5 |
1 |
170 |
240 |
30-40 |
0.5-1.5 |
|
1508 |
1500×8 |
20 |
5.5 |
1 |
170 |
280 |
30-40 |
0.5-1.5 |
|
1510 |
1500×10 |
25 |
5.5 |
1 |
170 |
350 |
30-40 |
0.5-1.5 |
|
1512 |
1500×12 |
30 |
5.5 |
1 |
170 |
420 |
30-40 |
0.5-1.5 |
|
1608 |
1600×8 |
24 |
5.5 |
1 |
170 |
340 |
30-40 |
0.5-1.5 |
|
1610 |
1600×10 |
30 |
5.5 |
1 |
170 |
420 |
30-40 |
0.5-1.5 |
|
1612 |
1600×12 |
36 |
5.5 |
1 |
170 |
500 |
30-40 |
0.5-1.5 |
|
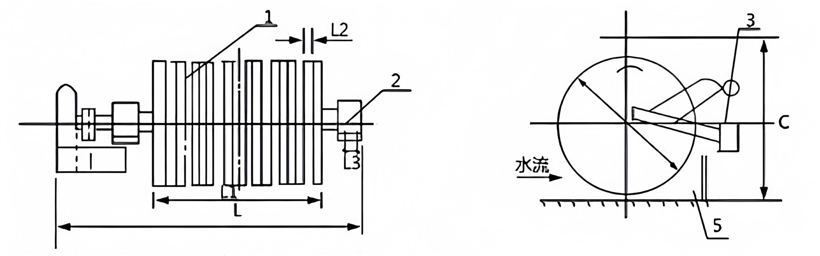
Model |
A |
B |
C |
B1 |
L |
L1 |
L2 |
B3 |
ø |
|
1508 |
1256 |
380 |
1700 |
2296 |
2200 |
826 |
70 |
90 |
1500 |
|
1510 |
1480 |
380 |
1700 |
2520 |
2200 |
1050 |
70 |
90 |
1500 |
|
1512 |
1704 |
380 |
1700 |
2744 |
2200 |
1274 |
70 |
90 |
1500 |
|
1608 |
1256 |
380 |
1800 |
2296 |
2300 |
826 |
70 |
90 |
1600 |
|
1610 |
1480 |
380 |
1800 |
2520 |
2300 |
1050 |
70 |
90 |
1600 |
|
1602 |
1704 |
380 |
1800 |
2744 |
2300 |
1274 |
70 |
90 |
1600 |
Egwyddor gweithio

Mae'r slyri yn cael ei fwydo i danc y peiriant. Mae disgiau magnetig cylchdroi'r peiriant adfer sorod disg magnetig parhaol yn cael eu boddi'n rhannol yn y slyri. Mae'r magnetau parhaol pwerus sydd wedi'u hymgorffori yn y disgiau yn denu ac yn dal gronynnau magnetig i'w hwyneb. Wrth i'r disgiau gylchdroi allan o'r slyri, mae'r gronynnau magnetig yn cael eu codi allan. Ar ôl pasio'r parth gollwng lle mae'r maes magnetig ar ei wannaf, mae'r deunydd magnetig crynodedig yn cael ei grafu'n awtomatig gan frwshys neu stribedi i mewn i olchfa gasglu. Mae'r sorod anfagnetig yn gorlifo o'r gored ar ben arall y tanc, bellach wedi disbyddu'n sylweddol y cynnwys magnetig.
Effaith cais
Disgrifir y gwerth economaidd a adlewyrchir gan gymhwyso'r peiriant adfer sorod disg magnetig parhaol isod:

Ar ôl i fwyn haearn fynd trwy weithrediadau canolbwyntio, mae ei gydrannau cynradd wedi'u crynhoi yn y dwysfwyd. Mewn rhai achosion, mae cydrannau eilaidd neu fetelau eraill hefyd yn cael eu hadennill ar ôl prosesu cynhwysfawr, gan arwain at gynnyrch gweddilliol gyda chynnwys defnyddiol isel iawn, a elwir yn sorod. Dylid nodi bod y sorod yn dal i gynnwys llawer iawn o haearn defnyddiol. Er enghraifft, mae crynhöwr sydd â chynhwysedd blynyddol wedi'i ddylunio o 6 miliwn o dunelli, gyda gradd mwyn o 30% a gradd dwysfwyd o 66%, yn cynhyrchu 2.2 miliwn o dunelli o ddwysfwyd haearn yn flynyddol a 3.8 miliwn o dunelli o sorod, y mae tua 380,000 o dunelli ohonynt yn cynnwys haearn. Er mwyn gwneud defnydd llawn o adnoddau cenedlaethol, rydym wedi datblygu gwahanydd magnetig aml-ddisg ar gyfer adfer haearn defnyddiol o sorod. Mae hyn yn caniatáu adennill hyd at 35% o'r cynnwys haearn. Oherwydd bod y sorod yn dod o rannau uchaf y pwll, mae maint eu gronynnau yn gymharol fach. Ar ôl malu dirwy a gwahaniad magnetig gwan, gallwn adennill o leiaf 80,000 o dunelli o ddwysfwyd haearn cymwys. Yn seiliedig ar isafswm pris gwerthu o 150 yuan y dunnell, gallai hyn gynhyrchu gwerth allbwn blynyddol o 12 miliwn yuan, cyfradd elw cenedlaethol o 40%, ac elw blynyddol o 4.8 miliwn yuan.
Patent Cwmni
Mae ein gwahanyddion disg yn cael eu cynhyrchu o dan system rheoli ansawdd ISO 9001 llym. Daw'r blociau magnet parhaol craidd gan gyflenwyr blaenllaw. Mae'r holl gydrannau trydanol wedi'u hardystio gan CE. Mae pob uned yn cael prawf ffatri trylwyr cyn ei anfon.

FAQ
Tagiau poblogaidd: disg magnetig parhaol cynffonnau peiriant adfer, Tsieina magnetig parhaol ddisg sorod adferiad peiriant gweithgynhyrchwyr, cyflenwyr, ffatri
Fe allech Chi Hoffi Hefyd
Anfon ymchwiliad











